
Принцип работы генератора автомобиля понять совсем не сложно, если рассмотреть основные узлы этого важного устройства транспортного средства, которое превращает получаемую от мотора машины механическую энергию в электрическую.
Схема автомобильного генератора – из чего состоит генератор автомобиля?
Содержание статьи:
Данный узел автомобиля необходим для зарядки аккумуляторной батареи и обеспечения электрооборудования при двигателе ТС необходимым ему электрическим питанием. Как правило, находится генератор в передней части автомобильного двигателя. На сегодняшний день существует два конструктивных варианта исполнения интересующего нас устройства:
- стандартная;
- компактная.
И первая и вторая конструкции имеют ряд общих элементов. К таковым относят следующие механизмы:
- щеточный узел;
- регулятор напряжения;
- статор;
- выпрямительное устройство;
- корпус;
- ротор.
Разница же между стандартным и компактным генератором заключается в том, какую конструкцию имеет их корпус, приводной шкив, выпрямительный узел и вентилятор. Кроме того, они имеют разные геометрические размеры, что зависит не только от их устройства, но еще и от фирмы-производителя. При этом работа автомобильного генератора остается неизменной, какой бы вид ему не придали инженеры-конструкторы.
Принцип работы генератора автомобиля – как именно он работает?
Функционирование интересующего нас устройства базируется на явлении электромагнитной индукции. Суть ее в следующем. Когда магнитный поток проходит через медную катушку, на ее выводах образуется напряжение. Оно по своей величине пропорционально скорости, с которой этот самый поток изменяется.
А для того, чтобы магнитный поток смог образоваться, согласно эффекту индукции, следует пропустить электроток через катушку. По сути, если требуется получить электрический переменный ток, достаточно иметь под рукой:
- катушку (переменное напряжение будет сниматься именно с нее);
- источник магнитного переменного поля.

Указанным источником в современном транспортном средстве является вращающийся ротор, состоящий из вала, полюсной системы и контактных колец. А вот другой важный элемент – статор – нужен для формирования электротока (переменного). Статор состоит из сердечника, который набирается из стальных пластин, и обмотки.

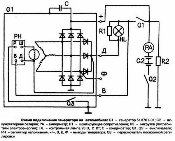
Принцип работы автомобильного генератора – принципиальная элеткросхема узла
Недостаточно знать, как устроен генератор автомобиля в общем, если вы хотите полностью разобраться с принципом его работы. Надлежит, кроме того, изучить электросхему генераторного узла, которая включает в себя такие компоненты:
- АКБ;
- включатель зажигания;
- «массу»;
- щеточный узел;
- конденсатор, предназначенный для подавления помех;
- диоды обмотки;
- плюсовой выход механизма;
- диоды выпрямителя (силового) – отрицательные и положительные;
- питание обмотки;
- регулятор напряжения;
- обмотки статора;
- сигнальную лампу (она подает сигнал о неисправности описываемого устройства).

А вот теперь легко понять, как работает автомобильный генератор. При повороте ключа в замке зажигания через контактные кольца и щеточный механизм ток подается на обмотку возбуждения. В ней наводится необходимое поле (магнитное), что приводит в движение ротор, который начинает перемещать коленчатый вал. На выводах статорных обмоток создается напряжение переменного характера.
В тот момент, когда частота вращения коленвала достигает заданной частоты вращения, генератор начинает запитывать обмотку возбуждения.

Постоянное же напряжение из переменного получается за счет работы выпрямительного блока, что дает возможность генераторному устройству снабжать АКБ током. При изменении показателей частоты вращения и нагрузки коленвала начинает действовать регулятор напряжения. Его задача состоит в том, чтобы вовремя запустить обмотку возбуждения. Как видим, принцип функционирования генератора довольно-таки прост и понятен.